О проекте Напишите нам

Система контроля качества конденсата

« к списку статей

09.07.2014 Инженерные решения от Spirax Sarco

В номенклатуре ООО \"Спиракс-Сарко Инжиниринг\" имеется автоматическая система контроля качества конденсата.

Данная система позволяет:
• Автоматически отслеживать качество конденсата, а именно измерять его электрическую проводимость, напрямую связанную с наличием в конденсате загрязнений;
• В случае превышения уровня загрязнения заданного значения осуществлять слив загрязненного конденсата в канализацию;
• Сигнализировать обслуживающему персоналу о факте загрязнения конденсата.

Принцип работы системы

Способность растворов электролитов проводить электрический ток называется электрической проводимостью. Она зависит от природы электролита и растворителя, концентрации, температуры и некоторых других факторов.
Конденсат представляет собой бесцветную жидкость, плохо проводящую электрический ток.
Между электрической проводимостью конденсата и общим количеством растворенных в воде веществ (TDS) имеется определённая зависимость, поэтому, измеряя проводимость конденсата, можно судить о степени его загрязнения. При этом надо помнить, что на электрическую проводимость наибольшее влияние оказывают кислотность и щёлочность, которые необходимо учитывать при измерениях. Также на электрическую проводимость влияет температура, поэтому если температура конденсата может меняться в широком диапазоне, необходимо обеспечить её компенсацию путем измерения температуры и внесения соответствующих корректировок в расчет значения TDS.
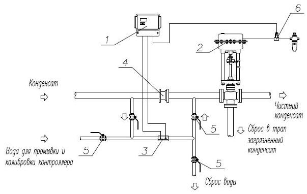
Принцип работы системы прост( рис.3) . В потоке конденсата находится датчик измерения проводимости, который обеспечивает её постоянное измерение и сравнение с уставкой. При превышении текущего значения TDS уставки контроллер подает сигнал на исполнительный орган клапана для отвода потока загрязнённого конденсата в дренаж. При восстановлении допустимого значения TDS клапан автоматически переводится в положение для поступления потока конденсата в деаэратор или конденсатный бак. Значения TDS отображаются в мСм/см или ppm.

Выгоды от применения данной системы очевидны:
• Она позволяет безбоязненно возвращать конденсат в котельную;
• Её работа полностью автоматизирована и не требует привлечения людских ресурсов;
• Она позволяет своевременно устранить причину, приведшую к загрязнению (разгерметизацию вальцованного или сварного соединения теплообменных труб, прорыв стенки пластины или выход из строя прокладки теплообменного аппарата).

Подробнее: http://www.spiraxsarco.com/ru/steam-academy/academy-articles.asp?id=136

© 2014 «Спиракс-Сарко Инжиниринг»

Статья опубликована от компании: Инженерные решения от Spirax Sarco

Ещё анонсы и статьи

24.02.2026 SteelSite.ru

Дефектоскопия и надежность запорной арматуры: от причин неисправностей до методов контроля

Запорная арматура - задвижки, краны, вентили и затворы - является фундаментом надежности любой трубопроводной сети. Несмотря на расчетный срок службы в 20–30 лет, риск внезапного выхода оборудования и...

Читать далее »

19.02.2026 SteelSite.ru

Сердце конвейера: всё, что нужно знать о выборе конвейерной ленты

Конвейерные ленты — это невидимые герои современной промышленности. Мы редко задумываемся о них, но именно по этим "дорогам" движутся миллионы тонн грузов: от угля и руды в шахтах до хрупких коробок с...

Читать далее »

02.02.2026 SteelSite.ru

Перевод кран-балки на радиоуправление: скрытые проблемы и как их избежать

Перевод кран-балки с проводного пульта или кабины на дистанционное управление - самый популярный вид модернизации. На первый взгляд процедура кажется простой: достаточно подключить приемник, и все. Но...

Читать далее »

16.01.2026 SteelSite.ru

Стальная цепь: как работает, из чего делают и почему она выдерживает больше, чем кажется

Стальная цепь — один из самых древних и при этом удивительно современных элементов механики. Её форма почти не изменилась за сотни лет, но внутренняя начинка — марки сталей, термообработка, расчёт наг...

Читать далее »

12.01.2026 SteelSite.ru

Металл в обустройстве жилья: от прочности квартиры к надежности дачного дома

.highlight-box { background-color: #e3f2fd; border-left: 5px solid #2196F3; padding: 20px; margin: 25px 0; border-radius: 0 8px 8px 0; } .tip { background-color: #fff8e1; border-left: 5px solid #ffc1...

Читать далее »


Copyright © 2009-2026 SteelSite.ru - Металлургический портал, оборудование для обработки металлов, металлургическая продукция.

Обратная связь